GY-FBG光纤光栅解调仪模块,波长范围从 1525nm~1565nm,可搭配各种光纤光栅传感器,通过检测光栅波长的变化以达到监测温度,应变,压力等物理量的目的。

GY-FBG 系列光纤光栅解调仪模块可搭配各种光纤光栅传感器,通过检测光栅波长的变化以达到监测温度,应变,压力等物理量的目的。波长范围从 1525nm~1565nm。待测光栅的波长、光强度和光谱等数据可通过串口RS232上报给上位机。
| 产品型号 | GY-FBG |
|---|---|
| 技术参数 | 技术指标 |
| 通道 | 4、8、16通道可选 |
| 波长范围 | 40nm(1525nm~1565nm) |
| 波长解调分辨率 | 0.25pm |
| 波长短期重复性 | 2.5pm |
| 波长绝对精度 | ±10pm |
| 扫描频率 | 1Hz,100Hz |
| 动态范围 | 20~40dB |
| 通道光谱 | 带全光谱功能 |
| 可串联 FBG 波长间隔 | 0.5nm |
| 光纤接口 | FC/APC |
| 工作温度 | -40℃~60℃ |
| 额定电压/电流 | 9/1 V/A |
| 尺寸和重量 | 125*100*30mm |
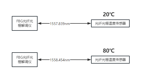
FBG光纤光栅解调仪通常会按x pm的间隔轮询发出不同波长的光,扫描范围在1525nm~1567nm这范围内。传感器在出厂时已经做好了标定,不同的波长对应不同的物理量(如下图)。当我们用FBG光纤光栅解调打光给传感器(光栅)后,外接影响导致光纤产生形变然后能够过滤出不同波长的光。我们通过监测光删传感器返回的波长即可实现对物理量的监测。

